Your current browser version is too low, in order to bring you a better browsing effect, please use a higher version browser

logo1
111
Home -Products- Environmental Protection Engineering -Industrial Filtration & Purification System
Industrial Filtration & Purification System
Industrial Filtration & Purification System
Industrial Filtration & Purification System
Industrial Filtration & Purification System
Industrial Filtration & Purification System
Industrial Filtration & Purification System
Industrial Filtration & Purification System
Industrial Filtration & Purification System

Industrial Filtration & Purification System

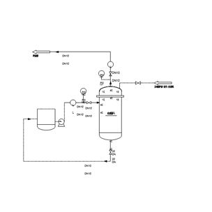
With 30 years' experience of filtration and purification system design and engineering, our automatic backblow filter and jet-pulse zone backblow gas filter can be used in liquid-solid filtration, gas-solid filtration and purification, automatic continuous operation. Our products obtained a lot of patents, and widely used in raw oil filtration, high temperature gas dust removal, catalyst recycle, fly ash filtration in fields of petrol chemical, coal chemical, metallurgical refinery, and feed liquid purification as well as chemical process purification.Typical filtration systems is as below, Gas filtration system with on-line pulse back blowing,High efficient & continuous filtration system with combined pressurized gas/liquid backwashing,Liquid purification system with metallic membrane and cross-flow filtration technology

Features

Features are as below:

•  Easy to operate & fully automatic control

•  Applicable under high temperature and corrosive condition

•  Excellent on-line regeneration performance

•  Low operation and maintenance cost

•  Compact layout and space saving

•  Stable operation

•  Long service life 

Typical Applications

Our filtration technologies and systems have been widely used in separation and filtration progress,such as flying ash removal from syngas in coal gasification technology,Catalyst particles removal from FCC slurry oil, as well as high-temperature gas filtration and high-purity gas purification, etc. Typical applications are as below:

•  Precious metal catalyst Recovery in hydrogenation process 

•  FCC Slurry oil filtration & purification 

•  Liquid sulfur filtration and purification of

•  Raw oil filtration in hydrogenation process

•  Lubricating oil Filtration 

•  Paraffin wax filtration

•  MDEA filtration and purification

•  High temperature gas filtration

•  Flue gas filtration

Technical Specifications

Filter
Filter medium: liquid (raw oil, oil slurry, etc.) gas (air, hydrogen, nitrogen, high temperature flue gas, synthesis gas, etc.)
Fluid media: liquid(raw oil / slurry oil )Gas(Air/H2/N2/Hot flue gas/synthesis gas)
Filter system form: fully automatic (PLC or DCS)
Filtration system operation: Auto(PLC/DCS)
Filtration accuracy: ≥0.1μm
Filtration Precision:≥0.1μm
Filter element form: sintered metal powder filter element, sintered metal wire mesh filter element and sintered metal felt
Filter Media: sintered metal powder filter, sintered metal wire mesh filter, sintered fiber filter

 

Related Product

Message